電鍍廠磷酸廢水回收處理方法
- 2018-10-09
- 4512
- 無錫錫云環保科技有限公司
我國制造業飛速發展,推動電鍍行業化學鍍鎳工藝的發展。化學鍍鎳工藝在不斷更新和進步,但與此同時,產生的廢水也越來越難處理,給環境帶來了嚴重污染。其中化學鍍鎳工藝會產生含次磷酸廢水,更是電鍍廢水處理回收的難題,下面著重講一下電鍍廠磷酸廢水回收處理的幾個方法:
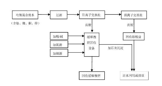
一、電鍍磷酸廢水回收處理方法:
1、將鉻含量為55-80ppm、鎳含量為48-64ppm、銅含量為37-61 ppm、鋅含量為74-93ppm、pH為3.0-6.0的工業電鍍廢水過濾,濾液進入下一步工序;
2、將步驟(1)中濾液先通過酸性陽離子交換柱,去除廢水中的 Ni2+、Cu2+和Zn2+,此時廢水中主要含鉻離子,鉻離子以Cr2O72-形態存在,然 后再通過堿性陰離子交換柱,進一步去除Cr2O72-,此時廢水作為車間回用 水或達標排放;
3、陰離子交換柱經洗脫回收鉻酸鹽,陽離子交換柱洗脫液主要含 有Ni2+、Cu2+和Zn2+,計量加入N源和P源,調節pH為6.0-8.0,反應30-60 min,其中摩爾比例X2+:N:P=(1-1.2):1.0:(1.5-3.0),X2+為Ni2+、 Cu2+和Zn2+三者摩爾濃度之和;
4、將步驟(3)中產物過濾得到磷酸銨鹽緩釋微肥,主要成分為磷酸銨鎳、磷酸銨銅和磷酸銨鋅;濾液用10%石灰漿調節至pH9.0-11.0,反 應10-30min后加絮凝劑,靜置后分離出沉淀作為飼鈣使用,上清液用酸 回調pH至6.0-9.0后達標排放。

二、化學鍍鎳含次磷廢水處理方法:
根據次磷酸根的特性,次磷酸鹽的溶解度都較高,正常條件下,次磷酸很難與重金屬直接沉淀,而通過氧化技術的原理把次磷酸根氧化為正磷酸根的思路同樣無法使用,因為芬頓氧化效率有限,只能氧化一部分次磷酸根,廢水中仍然含有大量的次磷酸根離子無法去除。
錫云環保的次亞磷去除劑HMC-P3是一種多相無機復合鹽,專門針對電鍍廢水中的次亞磷,采用均相共沉淀技術,次亞磷去除劑能夠直接與之結合形成沉淀,通過混凝絮凝,把次亞磷去除達標。

三、電鍍廠鍍鎳含次磷廢水處理工藝:
具體流程如下:
1、取電鍍化學鎳次亞磷廢水
2、調節廢水pH,加入次亞磷去除劑以及催化劑進行反應
3、調節廢水pH,加入次亞磷絮凝劑進行絮凝反應
4、過濾沉淀出水,測定磷含量
根據以上步驟,結合使用錫云環保研發的藥劑——次亞磷去除劑P3,能將化學鍍鎳含次磷廢水處理達標,其中總磷能處理到0.5mg/L以下。
- 上一篇:電鍍廢水如何實現零排放處理?
- 下一篇:鋰電池行業如何實現廢水零排放?

















網站首頁
產品中心
新聞資訊
一鍵撥打